

太阳能电解水制氢整流器介绍
随着光伏发电和电解水制氢技术的不断发展,成本的逐渐降低,太阳能制氢将能逐渐满足商业化的要求,成为我国能源安全和能源结构调整的又一生力军,将太阳能发电和电解水制氢组合成系统的技术,是主流发展方向。太阳能制氢,实现了清洁能源生产清洁能源,并可以有效地消纳光伏发电,可以实现两种重要新能源之间的有效结合应用。太阳能光伏电解水制氢是以太阳能为一次能源,以水为媒介生产二次能源 -氢气的过程。
直接将太阳能发电产生的直流电经过DC/DC变换成电解水制氢所需的直流电,减少将直流变成交流,再由交流变成直流的过程,将极大的提高转换效率和投资金额。我公司的DC/DC变换技术成熟,已在多个领域成熟应用,功率达到5MW。
太阳能电解水制氢可选方案
方案1:基于现有的光伏电站,外挂制氢系统

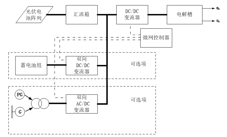
方案2:基于现有的光伏电站,外挂制氢系统,并给制氢系统提供双路能源(光伏或电网)

方案3:独立光伏制氢

方案4:复合能源(风光互补)制氢模式

技术优势
l DC/DC斩波技术成熟,已成功应用,功率高达5MW
l 已为国内电解水制氢客户提供产品
l 技术实力雄厚,专业的研发团队,DC/DC技术超过10年经验,多名博士、硕士,技术功底扎实
l 可靠性高,故障率低
l 可兼容DC输入和AC输入,可进行切换和互锁
l 采用模块化结构,方便维护,模块独立控制,当其中有模块故障时,其他模块继续工作,无需停机
l 数字化控制,控制精度高、响应速度快
l 具有多种通讯接口可选
太阳能电解水制氢整流器(DC/DC斩波电源)主要参数
类型 | IGBT 开关电源 |
结构 | 模块设计 |
工作性能 | 24小时连续运行 |
输入电压 | DC 750V,或其他客户要求电压 |
额定输出电压 | 定制设计,最高可达20kA |
额定输出电流 | 定制设计,最高可达1000V |
输出范围 | 0-100% |
控制精度 | ≤0.5% |
功率因数 | ≥0.94 |
效率 | 额定输出下 90% |
电流纹波 | 额定输出下<5%,整个范围内低纹波 |
控制模式 | 恒流/恒压 |
冷却方式 | 风冷或水冷 |
保护等级 | 风冷IP32 ,水冷IP44 |
绝缘等级 | B |
人机界面 | 触摸屏控制盒 |
远控接口 | 标准 RS485, Profibus, Profinet, 0-10V/4-20mA 可选 |
报警类型 | 声光报警 |
保护 | 输出过流保护 |
输出过热保护 | |
驱动保护 | |
特点 | DSP数字控制(美国 TI DSP 芯片) |
历史日期记录功能 | |
波形记录功能 | |
历史保护记录功能 | |
时间设置 | |
防腐处理 | |
环境温度 | 最高40℃,降级操作高达 50℃ |
湿度 | 最大相对湿度90%,无冷凝 |